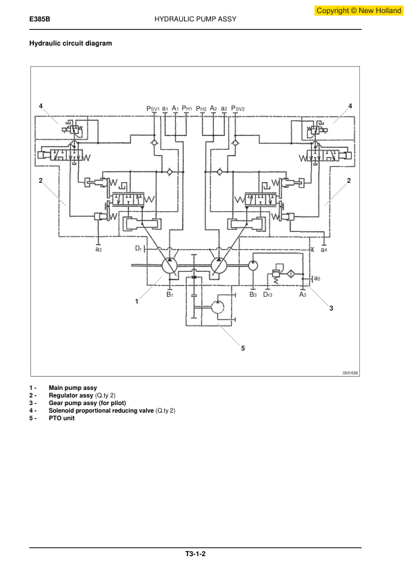
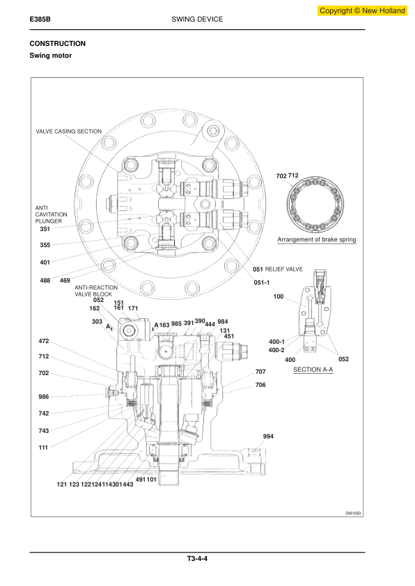
New Holland E385B Excavator Workshop Manual
15 $
Manual Type: Workshop Manual
Brand: New Holland
Number Pages: 1061
Document size: 75.69 MB
Format: PDF
Language(s): English
15 $
Manual Type: Workshop Manual
Brand: New Holland
Number Pages: 1061
Document size: 75.69 MB
Format: PDF
Language(s): English
















Reviews
There are no reviews yet.